|
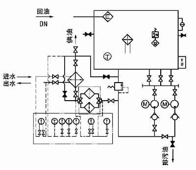
| 九、原 理 图 |
|
|
图1-1-5 XYZ-250G~XYZ-1000G 稀油站原理图 |
| |
| 十、 外部接线图 |
| 1、XYZ-6G~125G 稀油站电控箱外接端子接线图 |
|
| 2、XYZ-250G~1000G 稀油站电控箱外接端子接线图 |
|
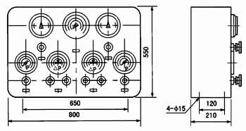
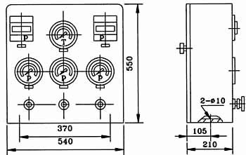
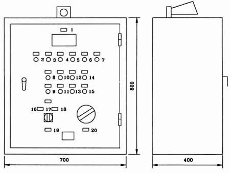
| 十一、 电控柜、仪表盘 |
|
图1-1-6 XYZ-6G~XYZ-125G 稀油站电控柜外形图 |
| |
| 标牌文字说明: |
序 号 |
标牌文字 |
序 号 |
标牌文字 |
1 |
测温指示 |
11 |
停止二号泵 |
2 |
一号泵工作 |
12 |
起动加热器 |
3 |
二号泵工作 |
13 |
停止加热器 |
4 |
加热器工作 |
14 |
试 响 |
5 |
压力过低 |
15 |
消除警报 |
6 |
油位过高 |
16 |
一号泵为主、二号泵备用 |
7 |
油位过低 |
17 |
单独起动一、二号泵 |
8 |
起动一号泵 |
18 |
二号泵为主、一号泵备用 |
9 |
停止一号泵 |
19 |
油泵选择 |
10 |
起动二号泵 |
20 |
测油点选择 |
|
|
图1-1-7 XYZ-6G~XYZ-125G 稀油站仪表盘外形图 |
| |
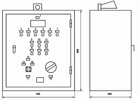
| XYZ-250G~XYZ-1000G 稀油站电控柜及仪表盘 |
|
图1-1-8 XYZ-250G~XYZ-1000G 稀油站电控柜外形图 |
| 标牌文字说明: |
序 号 |
标牌文字 |
序 号 |
标牌文字 |
1 |
测温指示 |
10 |
起动二号泵 |
2 |
一号泵工作 |
11 |
停止二号泵 |
3 |
二号泵工作 |
12 |
试 响 |
4 |
油温过高 |
13 |
消除警报 |
5 |
压力过低 |
14 |
一号泵为主、二号泵备用 |
6 |
油位过高 |
15 |
单独起动一、二号泵 |
7 |
油位过低 |
16 |
二号泵为主、一号泵备用 |
8 |
起动一号泵 |
17 |
油泵选择 |
9 |
停止一号泵 |
18 |
测温点选择 |
|
 |
图1-1-9 XYZ-250G~XYZ-1000G 稀油站仪表盘外形图 |
| |
| 十一、订货说明 |
1、订货标记示例:
如订购上述JB/ZQ/T4147-91标准的稀油站则作如下标记:
例如:订购公称流量125L/min 的稀油站则标记为:
XYZ-125G稀油站(JB/ZQ/T4147-91)
若订购公称流量400L/min 但不带冷却器的稀油站
XYZ-400A稀油站(JB/ZQ/T4147-91)
注:“A”取代“G”为不带冷却器的稀油站。
2、若换热器采用板式冷却器,请在订货合同中注明,外形图及地基尺寸需作相应改变。
3、标准稀油站为成套供应,带电控柜及仪表盘,若不带电控柜或仪表盘,请在订货合同中说明:若要求PLC控制,也请说
明,并根据要求另行议价。
4、稀油站的润滑油牌号和粘度,过滤精度也需注明,若过滤精度高于0.08mm或对滤芯材质有要求的也应说明,价格相应
变化。
5、对稀油站有特殊要求的,应作非标订货,价格协商确定。 |
| |
| |
| |
|
| |
|